| Autor |
RE: Klimatyzacja 924 |
PorscheManiak1976
Użytkownik
Postów: 297
Miejscowość: Piastów
Data rejestracji: 20.02.16 |
| Dodane dnia 02-05-2021 13:33 |
|
|
Kółko przerobilem od vw golfa 2
PorscheManiak1976 dodał/a następującą grafikę:
 |
|
| Autor |
RE: Klimatyzacja 924 |
PorscheManiak1976
Użytkownik
Postów: 297
Miejscowość: Piastów
Data rejestracji: 20.02.16 |
| Dodane dnia 02-05-2021 13:35 |
|
|
Pierwsze przymiarki kompresora
PorscheManiak1976 dodał/a następującą grafikę:
 |
|
| Autor |
RE: Klimatyzacja 924 |
PorscheManiak1976
Użytkownik
Postów: 297
Miejscowość: Piastów
Data rejestracji: 20.02.16 |
| Dodane dnia 02-05-2021 13:43 |
|
|
I z innego wątku ale rownież do klimatyzacji
Wentylatory 2× 200 wat
PorscheManiak1976 dodał/a następującą grafikę:
 |
|
| Autor |
RE: Klimatyzacja 924 |
DpZ
Użytkownik

Postów: 745
Miejscowość: Toruń
Data rejestracji: 02.06.17 |
| Dodane dnia 12-07-2021 08:50 |
|
|
Co to za wentylatory ? jakieś numery ?
-> 924 Targa EU'78
-> 944 Targa US'84
-> 996 C4S JP'02
-> 95B S EU'14
https://porscheworld.pl |
|
| Autor |
RE: Klimatyzacja 924 |
PorscheManiak1976
Użytkownik
Postów: 297
Miejscowość: Piastów
Data rejestracji: 20.02.16 |
| Dodane dnia 10-10-2021 21:23 |
|
|
Wentylatory od Tomka transaxle.pl
W mniejszym skróciłem łopatki |
|
| Autor |
RE: Klimatyzacja 924 |
PorscheManiak1976
Użytkownik
Postów: 297
Miejscowość: Piastów
Data rejestracji: 20.02.16 |
| Dodane dnia 10-10-2021 21:28 |
|
|
Jak powinny działać wentylatory?
Jeden do klimy jeden na czujnik temp. cieczy?
Podczas jazdy powinien się wyłączać ten od klimy? |
|
| Autor |
RE: Klimatyzacja 924 |
Andrew
Użytkownik

Postów: 1484
Miejscowość: Niegowonice, woj. śląskie, blisko Łazy
Data rejestracji: 30.10.09 |
| Dodane dnia 11-10-2021 12:50 |
|
|
Jak masz wyłączoną klimę to działa tylko jeden (lewy) zależnie od czujnika temperatury na chłodnicy.
Jak załączysz klimę to załączają się dwa na maksa i tak się kręcą cały czas niezależnie od temperatury 
A jeżeli jest dalej wysoka temperatura na chłodnicy to wentylator zasilany jest przez rezystor i idzie na wolnych obrotach bez stacyjki.
Andrew
924S US '87 2.5 M44.07
944 '88 LY7U
Był Boxster '97 2.5 M96.20 L92U
Był 944 '88 2.7 M44.11 LY7U M220
Andrew dodał/a następującą grafikę:

Edytowane przez Andrew dnia 11-10-2021 14:13 |
|
| Autor |
RE: Klimatyzacja 924 |
Andrew
Użytkownik

Postów: 1484
Miejscowość: Niegowonice, woj. śląskie, blisko Łazy
Data rejestracji: 30.10.09 |
| Dodane dnia 11-10-2021 13:05 |
|
|
I druga strona
Andrew
924S US '87 2.5 M44.07
944 '88 LY7U
Był Boxster '97 2.5 M96.20 L92U
Był 944 '88 2.7 M44.11 LY7U M220
Andrew dodał/a następującą grafikę:
 |
|
| Autor |
RE: Klimatyzacja 924 |
PorscheManiak1976
Użytkownik
Postów: 297
Miejscowość: Piastów
Data rejestracji: 20.02.16 |
| Dodane dnia 11-10-2021 19:10 |
|
|
Kolejny raz wielkie dzięki Andrew
Na pierwszy rzut oka sprawa jest prosta ponieważ wiekszoś instalacji
jest na obudowie klimy pozostaje :
1 doprowadzenie zasilania, 2 doprowadzenie przewodów do drugiego wentylatora chłodnicy 3 podłączenie pierwszego wentylatora do przekaznika klimatyzacji 4podłaczenie wentylatora nawiewu głownego przez przekaźnik klimy
Nie kumam jaki to rezystor bo chyba go nie mialem przy jednym wentylatorze. |
|
| Autor |
RE: Klimatyzacja 924 |
rys
Użytkownik
Postów: 1116
Miejscowość: Wawa
Data rejestracji: 21.06.09 |
| Dodane dnia 12-10-2021 10:23 |
|
|
|
przypominam ze trzeba zmienić bezpiecznik z 16 na 25 jak się zakłada 2 wentylatory |
|
| Autor |
RE: Klimatyzacja 924 |
Andrew
Użytkownik

Postów: 1484
Miejscowość: Niegowonice, woj. śląskie, blisko Łazy
Data rejestracji: 30.10.09 |
| Dodane dnia 17-10-2021 16:28 |
|
|
Rezystor jest pod deską do głównego wentylatora chłodzenia. Jest zawsze nawet kiedy nie ma klimy. Rezystor jest pod deską za zegarami.
Andrew
924S US '87 2.5 M44.07
944 '88 LY7U
Był Boxster '97 2.5 M96.20 L92U
Był 944 '88 2.7 M44.11 LY7U M220
Edytowane przez Andrew dnia 17-10-2021 16:32 |
|
| Autor |
RE: Przewody |
PorscheManiak1976
Użytkownik
Postów: 297
Miejscowość: Piastów
Data rejestracji: 20.02.16 |
| Dodane dnia 26-10-2021 22:59 |
|
|
Pierwszy przewód klimatyzacji położony
Bez silnika wszystko pasuje🤣🤣🤣
PorscheManiak1976 dodał/a następującą grafikę:
 |
|
| Autor |
RE: Klimatyzacja 924 |
Olo924
Użytkownik

Postów: 4831
Miejscowość: Kraków / Warszawa
Data rejestracji: 04.02.06 |
| Dodane dnia 27-10-2021 09:17 |
|
|
ależ pięknie pod maską i jak czysto ...
jestem pod wrażeniem
924 '78
944 '83
Każdy kilometr przejechany nie Transaxlem, to stracony kilometr.
Jeder Kilometer ohne Transe ist ein verlorener Kilometer ... |
|
| Autor |
RE: Cd |
PorscheManiak1976
Użytkownik
Postów: 297
Miejscowość: Piastów
Data rejestracji: 20.02.16 |
| Dodane dnia 27-10-2021 16:07 |
|
|
Buda po malowaniu i składam od zera
Dlatego tak wyglada
Druga rurka🤣🤣🤣 |
|
| Autor |
RE: Cd |
PorscheManiak1976
Użytkownik
Postów: 297
Miejscowość: Piastów
Data rejestracji: 20.02.16 |
| Dodane dnia 27-10-2021 16:10 |
|
|
Cd
PorscheManiak1976 dodał/a następującą grafikę:
 |
|
| Autor |
RE: Montaż parownika |
PorscheManiak1976
Użytkownik
Postów: 297
Miejscowość: Piastów
Data rejestracji: 20.02.16 |
| Dodane dnia 28-10-2021 21:10 |
|
|
Parownik zamontowany ale pojawił się problem
Przewody klimatyzacji z wierzchu ładne w środku rdzawy osad
Nie mam pojęcia jak to wyczyścić, przerabiał ktoś taki temat
Kto może się tym zajmować?
PorscheManiak1976 dodał/a następującą grafikę:
 |
|
| Autor |
RE: Klimatyzacja 924 |
Qbak
Użytkownik

Postów: 7516
Miejscowość: Rawa Mazowiecka/Warszawa
Data rejestracji: 03.08.07 |
| Dodane dnia 28-10-2021 22:34 |
|
|
Standardowo osoby które zajmują się profesjonalnie klimatyzacją płuczą przewody jeżeli są tak opiłki, brud, ale czy uda się rdzę wypłukać to już musisz zapytać. Jeżeli dobrze kojarzą najczęściej wtedy jest podejmowana decyzja o wymianie przewodu na nowy. Najlepiej jak ktoś kto ma z tym na co dzień do czynienia obejrzy.
924 2.0 N/A - 83' Targa LM8U
924 CUP
Tor Poznań 2:04,992 |
|
| Autor |
RE: Klimatyzacja 924 |
PorscheManiak1976
Użytkownik
Postów: 297
Miejscowość: Piastów
Data rejestracji: 20.02.16 |
| Dodane dnia 29-10-2021 22:58 |
|
|
|
Polecisz kogoś ? |
|
| Autor |
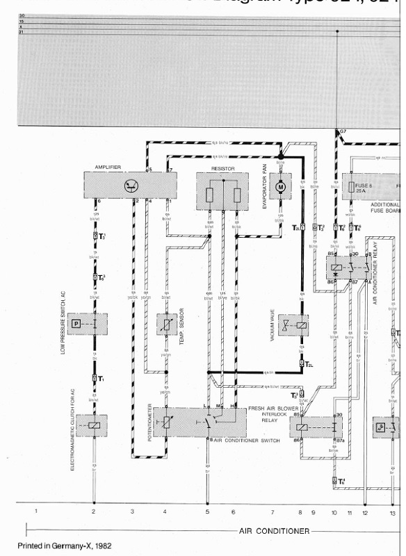
RE: Schemat połączenia |
PorscheManiak1976
Użytkownik
Postów: 297
Miejscowość: Piastów
Data rejestracji: 20.02.16 |
| Dodane dnia 31-10-2021 12:00 |
|
|
T6 kostka wychodząca z instalacji ac
PorscheManiak1976 dodał/a następującą grafikę:

Edytowane przez PorscheManiak1976 dnia 31-10-2021 12:02 |
|
| Autor |
RE: ac - cd |
PorscheManiak1976
Użytkownik
Postów: 297
Miejscowość: Piastów
Data rejestracji: 20.02.16 |
| Dodane dnia 10-11-2021 23:31 |
|
|
Brakowało mi w instalacji klimatyzacji przekaznika (można go zastapić dwoma przekaznikami normalnie otwartymi np 53 VW audi) ale nie chciałem przerabiać wiązki i udało się.....
I tu ciekawostka
To chyba pierwsza część w aucie" made in china"
PorscheManiak1976 dodał/a następującą grafikę:
 |
|